Присоветуйте годный свет

Всевозможные "прибабахи" и "вкусняшки" для наших коней ТЮНИНГ, КОТОРЫЙ ПОДХОДИТ ТОЛЬКО ДЛЯ ОПРЕДЕЛЕННЫХ МОДЕЛЕЙ - СТРОГО ПО РАЗДЕЛАМ
:tuning:

Модератор: T-12

Fidel
Сообщения: 816
Зарегистрирован: 07 дек 2019, 23:45
Репутация: 2
Страна / Country: Россия
Имя / Name: Анатолий
Мой Мотоцикл / My Moto: VTX1300R
Благодарил (а): 2 раза
Поблагодарили: 74 раза

Присоветуйте годный свет

Непрочитанное сообщение Fidel »

kastett писал(а): 14 дек 2025, 19:06 ну оно ж не ламповое, что бы "изнашиваться" от работы.
не ламповое, но в зависимости от нагрузки напрягаются не хило и как следствие "изнашиваются" быстро:
при малых токах потребления - нагружаются сильно "шунтирующие стабилитроны" в нашем РР - они перегреваются и со временем выходят из строя и как результат происходит такая картина:
либо а) падение напряжения чем выше обороты двигателя, на 4000об может показывать напругу 13.0v что говорит, что аккумулятор не заряжается - стабилитрон в РР не исправен,
либо б) чем выше обороты двигателя тем выше напряжение и может превышать 15v - что очень плохо для аккумулятора и мозгов мотоцикла - стабилитрон в РР не исправен,
так как у нас в РР "шунтирующие стабилитроны", то они избыток мощности который не забирает потребитель скидывают на массу - "коротят" обмотку статора от чего происходит сильный нагрев катушек с которым масло уже не справляется, лак на проводах выгорает - чернеет - и теряет свои изолирующие свойства - межвитковый пробой или пробой на массу - как результат замена статора.

при больших токах потребления - нагружаются сильно диоды - они перегреваются и может произойти пробой диода - выход из строя РР и его замена....

а радиатор, радиатор может греться сильно... до 80 градусов и выше...
Аватара пользователя
Prikluchenets
Сообщения: 14
Зарегистрирован: 12 дек 2025, 13:26
Репутация: 0
Страна / Country: СССР
Имя / Name: Борис
Мой Мотоцикл / My Moto: VTX1800C

Присоветуйте годный свет

Непрочитанное сообщение Prikluchenets »

Реле-регулятор. На африке мне это говно попортило немало крови.
Fidel
Сообщения: 816
Зарегистрирован: 07 дек 2019, 23:45
Репутация: 2
Страна / Country: Россия
Имя / Name: Анатолий
Мой Мотоцикл / My Moto: VTX1300R
Благодарил (а): 2 раза
Поблагодарили: 74 раза

Присоветуйте годный свет

Непрочитанное сообщение Fidel »

Андрей 282 писал(а): 14 дек 2025, 19:14
Fidel писал(а): 14 дек 2025, 17:01 поменяли на нешунтируемый, чтобы снова через 5 лет не перематывать статор.
А что за РР? Для понимания.
был такой сайт давным давно moto-electro.ru - больше не работает :(
там ребята из института новосибирского озадачились созданием надежного реле регулятора который бы не убивал статор и электронику, РР с встроенной защитой.
так вот мы тогда у них купили РР - работает до сих пор без нареканий.
лично я два года назад себе купил РР через авито у парня из Ленинграда
вот такой
https://www.avito.ru/sankt-peterburg/za ... WZ2P5SAAAA
два сезона без нареканий отработал.
Аватара пользователя
kastett
Сообщения: 2107
Зарегистрирован: 17 июн 2019, 23:31
Репутация: 25
Страна / Country: Россия
Имя / Name: Константин
Мой Мотоцикл / My Moto: Fury
Откуда: Москва
Благодарил (а): 79 раз
Поблагодарили: 162 раза

Присоветуйте годный свет

Непрочитанное сообщение kastett »

Fidel писал(а): 14 дек 2025, 19:52 при больших токах потребления - нагружаются сильно диоды - они перегреваются и может произойти пробой диода - выход из строя РР и его замена....
Слушай, ну не могли же япошки поставить РР, не перекрывающее по перевариваемой мощности генератор? Более того, ток идет через пред на 30А. 14,5*30=435 Вт. Жечь его не будем, но что там случится от той же сотки? Да хоть обвешайся этими ЛЕДами. Тему с ПЕРЕгрузом можно закрывать?)
Fidel
Сообщения: 816
Зарегистрирован: 07 дек 2019, 23:45
Репутация: 2
Страна / Country: Россия
Имя / Name: Анатолий
Мой Мотоцикл / My Moto: VTX1300R
Благодарил (а): 2 раза
Поблагодарили: 74 раза

Присоветуйте годный свет

Непрочитанное сообщение Fidel »

kastett писал(а): 14 дек 2025, 20:55
Fidel писал(а): 14 дек 2025, 19:52 при больших токах потребления - нагружаются сильно диоды - они перегреваются и может произойти пробой диода - выход из строя РР и его замена....
Слушай, ну не могли же япошки поставить РР, не перекрывающее по перевариваемой мощности генератор? Более того, ток идет через пред на 30А. 14,5*30=435 Вт. Жечь его не будем, но что там случится от той же сотки? Да хоть обвешайся этими ЛЕДами. Тему с ПЕРЕгрузом можно закрывать?)
Статор, ну по крайне мере у 1300 всего 364 W - максимальная мощность - а это и есть 364w/12v=30,333(3) А
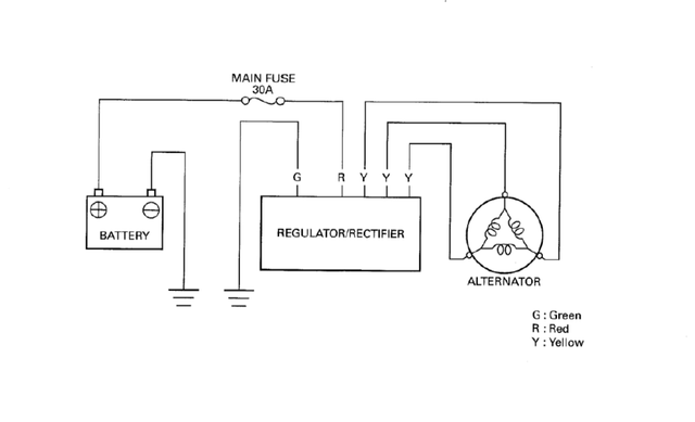
про предохранитель 30А - посмотрел схему: так вот, он никак не защищает электрическую цепь от РР, по схеме от РР идет провод в реле стартера, далее он делится на два провода, один идет на аккумулятор как раз через предохранитель 30А, а другой провод на замок зажигания без предохранителя, после замка зажигания идет провод в коробку предохранителей по цепям потребителей каждый своего номинала тока.
поэтому предохранитель защищает только сам аккумулятор и электрическую сеть от аккумулятора, цепь от РР до потребителей идут предохранители в коробке и больше никакой защиты нет...
и вот если подключить большого потребителя, например, дополнительно 10А - обогрев ручек или магнитолу и запитать с + аккумулятора, то предохранитель 30А не сгорит, потому что от РР до стоковых потребителей ток идет по другим проводам и через предохранители в коробке
те общий ток от РР до всех потребителей вполне может превышать 30А, но через предохранитель будет течь ток меньше 30А, остальной ток будет идти через другие провода через стандартные предохранители стоковым потребителям...
Аватара пользователя
kastett
Сообщения: 2107
Зарегистрирован: 17 июн 2019, 23:31
Репутация: 25
Страна / Country: Россия
Имя / Name: Константин
Мой Мотоцикл / My Moto: Fury
Откуда: Москва
Благодарил (а): 79 раз
Поблагодарили: 162 раза

Присоветуйте годный свет

Непрочитанное сообщение kastett »

Fidel писал(а): 14 дек 2025, 22:15 вот если подключить большого потребителя, например, дополнительно 10А - обогрев ручек или магнитолу и запитать с + аккумулятора, то предохранитель 30А не сгорит, потому что от РР до стоковых потребителей ток идет по другим проводам и через предохранители в коробке
те общий ток от РР до всех потребителей вполне может превышать 30А, но через предохранитель будет течь ток меньше 30А, остальной ток будет идти через другие провода через стандартные предохранители стоковым потребителям...
Блин, Толь, я про другое же. Учитывая номинал преда, через РР МОЖЕТ течь ток 30А? Получается, да. А это сотни ватт. А ты говоришь, на него нельзя лишний диодик повесить. Ок, пусть главный пред защищает цепь от аккума в чистом виде, но вот та же мощность генератора, которую ты озвучил, ее-то РР должен переварить?

Изображение
Я просто схему из сервис-мануала смотрел.
Аватара пользователя
DeOnis
Сообщения: 1692
Зарегистрирован: 30 май 2019, 11:04
Репутация: 3
Страна / Country: RUS
Имя / Name: Денис
Мой Мотоцикл / My Moto: HONDA VTX1800T38
Откуда: Россия, Московская область, Дубна
Благодарил (а): 39 раз
Поблагодарили: 146 раз

Присоветуйте годный свет

Непрочитанное сообщение DeOnis »

Старый Социопат писал(а): 14 дек 2025, 13:13 Ты пожмакай на своем втыксе эту кнопку, а потом расскажешь, есть там 3 положение, или нет :)
Да что вы спорите?
Владимир говорит о том, что переключатель/ВЫключатель головного света находится на правом пульте.
ЭТО ВЕРНО. Переключатель трехпозиционный ВЫкл, габариты (читай стояночный свет), Головной свет.

Андрей утверждает, что на ЛЕВОМ пульте кнопка ближний/дальний имеет ЕЩЁ ОДНО положение.
Что тоже ВЕРНО, но не для пульта от ВТХ.
В приведённом по ссылке пульте, третье положение переключатель есть ни что иное как ФЛЕШ - моргана дальним светом (положение переключатель БЕЗ ФИКСАЦИИ).

Я бы, кстати, такую кнопочку заиметь хотел...

Теперь про пульты и свет в целом:
1) На ЕВРОПЕЙСКОМ рынке шли модели с выключателем света. И отдельные лампы габаритов в фаре.
2) На АМЕРИКАНСКИЙ рынок шли модели с постоянно горящим головным светом и габаритами в поворотниках. Такие требования у них.
Всё.

Тот факт, что предыдущий владелец поменял пульт легко подтвердить, открыв схему электрическую из мануала.
Изображение
Аватара пользователя
kastett
Сообщения: 2107
Зарегистрирован: 17 июн 2019, 23:31
Репутация: 25
Страна / Country: Россия
Имя / Name: Константин
Мой Мотоцикл / My Moto: Fury
Откуда: Москва
Благодарил (а): 79 раз
Поблагодарили: 162 раза

Присоветуйте годный свет

Непрочитанное сообщение kastett »

DeOnis писал(а): 14 дек 2025, 22:52 модели с выключателем света
Там изначально в этом вопрос был. Толян вон кошмарит, что поехать без света-к деньгам на генератор)
Аватара пользователя
DeOnis
Сообщения: 1692
Зарегистрирован: 30 май 2019, 11:04
Репутация: 3
Страна / Country: RUS
Имя / Name: Денис
Мой Мотоцикл / My Moto: HONDA VTX1800T38
Откуда: Россия, Московская область, Дубна
Благодарил (а): 39 раз
Поблагодарили: 146 раз

Присоветуйте годный свет

Непрочитанное сообщение DeOnis »

Prikluchenets писал(а): 13 дек 2025, 07:34 Присоветуйте годный свет:
Теперь топик-стартеру ответ.
Тех, кто угрожает лишением прав - шли в дальнее пешее эротическое, если:
1) твои фары не отличаются от белого и жёлтого цвета (спереди);
2) Не моргают/мерцаюют/переливаются (спец. сигналы);
Всё, что грозит - аннулирование ТО.
А аннулирование сейчас модно на любой чих схватить. За кофры, багажник, дуги и т.п.

Второе.
Как показала практика езды ночью, дальний свет используется редко. Гнаться за мощностью дальнего света нет смысла.

Третье.
Как ни три головную фару, контакты проводки и прочее, Фара ВТХ в стоке НЕ МОДЕТ СВЕТИТЬ. Она сделана для красоты и стиля!

Четвёртое. Заключительное.
Лучшее, что можно сделать - это врезать полноценную СВД линзу 3-дюйма от авто.
Всё остальное (усиленные галогены, линзованные свд-лампы и прочее) - это полумеры.

Можешь у меня в профиле поискать темы. Там много примеров приводилось.

Пы.Сы. За нагрузкой на гену и рр не слежу. Иппонцы не совсем дураки.
Был ЦБР929РР. Сдох альтернатор (это гена у них так называется, и не зря имеет другое наименование). РР был и остался целым. Никаких манипуляций с нагрузкой не происходило - всё штатно. Перемотка не погла аж два раза. Купил бу альтернатор с Магны.
Проблема - контакты в разъёме от альтернатора (три жёлтых провода).
На ВТХ сейчас висит:
- Головной свет - линза MTF SYSTEM MATRIX 3.0 две штуки,
- Дополнительный дальний и ПТФ (2в1 с али).
- Всякие подсветки,
- Подогрев седла пилота и пассажира (раздельный),
- Музяка автомобильная.

ППс:
Картинки показывать не буду!
Изображение
Fidel
Сообщения: 816
Зарегистрирован: 07 дек 2019, 23:45
Репутация: 2
Страна / Country: Россия
Имя / Name: Анатолий
Мой Мотоцикл / My Moto: VTX1300R
Благодарил (а): 2 раза
Поблагодарили: 74 раза

Присоветуйте годный свет

Непрочитанное сообщение Fidel »

kastett писал(а): 14 дек 2025, 22:38 Блин, Толь, я про другое же. Учитывая номинал преда, через РР МОЖЕТ течь ток 30А? Получается, да. А это сотни ватт. А ты говоришь, на него нельзя лишний диодик повесить. Ок, пусть главный пред защищает цепь от аккума в чистом виде, но вот та же мощность генератора, которую ты озвучил, ее-то РР должен переварить?
хм... видимо да, не понимаю, Костя, о чем ты пытаешься до меня донести - смысл никак не уловлю...
я же про то, что запас по мощности у стоковой электрики "с гулькин нос", народ начинает "оптимизировать" и "улучшать" электрику и потом спустя несколько лет получает замену РР и статора...
а у людей со стоком - ходит все стоковое много-много лет и РР работает и статор не горит...
я за то чтобы бездумно не вторгаться в электрику и не заниматься домашней оптимизацией...
kastett писал(а): 14 дек 2025, 23:05 Толян вон кошмарит, что поехать без света-к деньгам на генератор)
истина - кошмарю :)
но на самом деле делюсь знаниями - вдруг кому то будет пользительно?
Аватара пользователя
Андрей 282
Сообщения: 60
Зарегистрирован: 27 ноя 2025, 14:17
Репутация: 0
Страна / Country: Россия
Имя / Name: Андрей
Мой Мотоцикл / My Moto: Vtx 1300 R
Откуда: Москва
Благодарил (а): 3 раза
Поблагодарили: 1 раз

Присоветуйте годный свет

Непрочитанное сообщение Андрей 282 »

DeOnis писал(а): 14 дек 2025, 23:14 Картинки показывать не буду!
Жаль, интересно посмотреть было бы.
Аватара пользователя
kastett
Сообщения: 2107
Зарегистрирован: 17 июн 2019, 23:31
Репутация: 25
Страна / Country: Россия
Имя / Name: Константин
Мой Мотоцикл / My Moto: Fury
Откуда: Москва
Благодарил (а): 79 раз
Поблагодарили: 162 раза

Присоветуйте годный свет

Непрочитанное сообщение kastett »

Fidel писал(а): 14 дек 2025, 23:24 не понимаю, Костя, о чем ты пытаешься до меня донести - смысл никак не уловлю...
я же про то, что запас по мощности у стоковой электрики "с гулькин нос"
Fidel писал(а): 14 дек 2025, 22:15 Статор, ну по крайне мере у 1300 всего 364 W
Толь, я не за себя, за других прошу, больше писать не буду) Ну разреши ты людям к 55W прибавить хоть чутка, ну сам пишешь, 364 на борту)
А по поводу сброса мощи на статор у меня такие мысли (чисто догадки). Если нагрузка есть, то альтернатор (Геннадий) будет работать по полной, на нормальных оборотах отдавая те самые заявленные сотни ватт. А если нагрузки нет, то приходящая в РР напруга сразу отрезается тиристорами, "сбивая" генерацию. То есть, генератор-не электростанция, 364-пришло, 364 надо слить на землю. При недостатки нагрузки эта мощность попросту не будет генерироваться!
Аватара пользователя
DeOnis
Сообщения: 1692
Зарегистрирован: 30 май 2019, 11:04
Репутация: 3
Страна / Country: RUS
Имя / Name: Денис
Мой Мотоцикл / My Moto: HONDA VTX1800T38
Откуда: Россия, Московская область, Дубна
Благодарил (а): 39 раз
Поблагодарили: 146 раз

Присоветуйте годный свет

Непрочитанное сообщение DeOnis »

kastett писал(а): 14 дек 2025, 23:52 При недостатки нагрузки эта мощность попросту не будет генерироваться!
Будет, в том то и дело...
У нас в России то, что принято называть ГЕНЕРАТОРОМ имеет обмотку возбуждения, которой управляет РР.
Чем больше РР даст напруги на гену, тем большую нагрузку он потянет. В пределах разумного, конечно.
А если РР ничего не даст гене, то он ничего и выдаст. Т.е будет в холостую крутиться.

АЛЬТЕРНАТОР - штука иная.
У него нет обмотки возбуждения. Вместо неё стоят постоянные магниты на роторе. Ну такая вот конструкция. Зато проводов и трущихся контактов (читай щёток) нет.
Так вот альтернатор ВСЕГДА вырабатывает ток, пока крутится. И чем быстрее крутится, тем выше напряжение на выводах (те самые пресловутые три жёлтых провода), и тем тяжелее РР "слить" разницу напряжений на корпус.

Далее пошли крайности:
1) Альтернатор крутится, нагрузки после РР нет вообще.
Всё, что альтернатор вырабатывает, сливается на корпус через РР. Ну почти всё, за исключением тепловых потерь и прочих нюансов КПД.
Тут дело в токе теперь.
Если после РР ничего нет, то должна сработать цепь защиты в РР. Она резисторами ограничивает ток в цепи. Вследствие чего напряжение падает, ток падает, все живы.
Если прям выводы альтернатора на землю закоротить, то ток будет условно огромным и или двигло встанет, или обмотки альтернатора сгорят.

2) Альтернатор крутится, после РР наблюдаем Короткое Замыкание.
Тогда всё, что альтернатор вырабатывает, будет превращаться в тепло на РР (но уже не по цепи "слива", а по цепи "нагрузка") и уходить дальше на КЗ до тех пор, пока не сгорят транзисторы в РР, или проводка, или обмотки альтернатора.

2.1) Если КЗ не совсем КЗ, а большая нагрузка, то огромного тока, способного сжечь альтернатор или РР не будет.
Зато будет просадка по нарпяжению на альтернаторе, и бОльшая нагрузка на двигло, которое этот альтернатор крутит.

3) Всё остальное - это разговоры о долговременной работе проводки, РР и альтернатора под тяжёлой нагрузкой.
Ничего не сгорит СРАЗУ (корень предохранителей), но и ресурс уменьшится. НО НАСКОЛЬКО никто и никогда не ответит.
Изображение
Аватара пользователя
DeOnis
Сообщения: 1692
Зарегистрирован: 30 май 2019, 11:04
Репутация: 3
Страна / Country: RUS
Имя / Name: Денис
Мой Мотоцикл / My Moto: HONDA VTX1800T38
Откуда: Россия, Московская область, Дубна
Благодарил (а): 39 раз
Поблагодарили: 146 раз

Присоветуйте годный свет

Непрочитанное сообщение DeOnis »

Всё, о чём вы тут спорите про гену, альтернатор и РР сводится к тому, что у РР УСЛОВНО есть один вход от альтернатора, и ДВА выхода. Один выход на "слив" лишнего, а второй выход - нагрузка (мозгы, зажигание, лампочки и прочие свистоперделки).
И выходы эти схемотически разные потому, как для разного предназначены.
Вот такие дела, робяты...
Изображение
Аватара пользователя
kastett
Сообщения: 2107
Зарегистрирован: 17 июн 2019, 23:31
Репутация: 25
Страна / Country: Россия
Имя / Name: Константин
Мой Мотоцикл / My Moto: Fury
Откуда: Москва
Благодарил (а): 79 раз
Поблагодарили: 162 раза

Присоветуйте годный свет

Непрочитанное сообщение kastett »

DeOnis, Давай считать, что ты прав. Я не видел самой схемы РР, у меня в сервис-мануале ее нет. Резисторы там или более сложная схема защиты-неважно. Но получается, если варианты работы вообще без света приемлемы, наш вариант с включенным ближним должен полностью закрыть все риски?
Аватара пользователя
kastett
Сообщения: 2107
Зарегистрирован: 17 июн 2019, 23:31
Репутация: 25
Страна / Country: Россия
Имя / Name: Константин
Мой Мотоцикл / My Moto: Fury
Откуда: Москва
Благодарил (а): 79 раз
Поблагодарили: 162 раза

Присоветуйте годный свет

Непрочитанное сообщение kastett »

DeOnis писал(а): 15 дек 2025, 00:33 Всё, о чём вы тут спорите про гену, альтернатор и РР сводится к тому, что у РР УСЛОВНО есть один вход от альтернатора, и ДВА выхода. Один выход на "слив" лишнего, а второй выход - нагрузка (мозгы, зажигание, лампочки и прочие свистоперделки).
И выходы эти схемотически разные потому, как для разного предназначены.
Вот такие дела, робяты...
Пилять, КАК это? Схему давай. Ты три желтых провода как заставляешь посчитаться на "Первый-второй..."?
Аватара пользователя
Старый Социопат
Сообщения: 6970
Зарегистрирован: 11 сен 2014, 18:08
Репутация: 31
Страна / Country: РФ
Имя / Name: Владимир
Мой Мотоцикл / My Moto: VLR1800RT, VTX1800C и Грязный Малыш
Откуда: Москва. ЮЗАО
Благодарил (а): 221 раз
Поблагодарили: 879 раз

Присоветуйте годный свет

Непрочитанное сообщение Старый Социопат »

DeOnis писал(а): 15 дек 2025, 00:33 Всё, о чём вы тут спорите про гену, альтернатор и РР сводится к тому, что у РР УСЛОВНО есть один вход от альтернатора, и ДВА выхода. Один выход на "слив" лишнего, а второй выход - нагрузка (мозгы, зажигание, лампочки и прочие свистоперделки).
И выходы эти схемотически разные потому, как для разного предназначены.
Вот такие дела, робяты...
А это где там 2 выхода? Там всего 5 проводов, 3 переменки и масса с плюсом.
Бывают конечно и на 7 проводов РР, но там массы и плюсовые запараллелены в самой релюхе
DmitriyO
Сообщения: 5
Зарегистрирован: 13 дек 2025, 09:40
Репутация: 0
Страна / Country: Ru
Имя / Name: Дмитрий
Мой Мотоцикл / My Moto: Victory

Присоветуйте годный свет

Непрочитанное сообщение DmitriyO »

DeOnis писал(а): 14 дек 2025, 23:14
Prikluchenets писал(а): 13 дек 2025, 07:34 Присоветуйте годный свет:
Теперь топик-стартеру ответ.
Тех, кто угрожает лишением прав - шли в дальнее пешее эротическое, если:
1) твои фары не отличаются от белого и жёлтого цвета (спереди);
2) Не моргают/мерцаюют/переливаются (спец. сигналы);
Всё, что грозит - аннулирование ТО.
https://postimg.cc/gallery/97qhxfF


Изображение
Изображение
Давайте поговорим про пешие путешествия!
Аватара пользователя
Старый Социопат
Сообщения: 6970
Зарегистрирован: 11 сен 2014, 18:08
Репутация: 31
Страна / Country: РФ
Имя / Name: Владимир
Мой Мотоцикл / My Moto: VLR1800RT, VTX1800C и Грязный Малыш
Откуда: Москва. ЮЗАО
Благодарил (а): 221 раз
Поблагодарили: 879 раз

Присоветуйте годный свет

Непрочитанное сообщение Старый Социопат »

DeOnis писал(а): 14 дек 2025, 22:52

Андрей утверждает, что на ЛЕВОМ пульте кнопка ближний/дальний имеет ЕЩЁ ОДНО положение.
Что тоже ВЕРНО, но не для пульта от ВТХ.
В приведённом по ссылке пульте, третье положение переключатель есть ни что иное как ФЛЕШ - моргана дальним светом (положение переключатель БЕЗ ФИКСАЦИИ).

Я бы, кстати, такую кнопочку заиметь хотел...
Моргалка светом всегда вынесена на пультах отдельной кнопкой и обозначена другим цветом. У сузук например желтым.
Рокерные переключатели режима света в пультах втыкса не имеют моргалки. Это тебе тока показалось
:)

Изображение
Fidel
Сообщения: 816
Зарегистрирован: 07 дек 2019, 23:45
Репутация: 2
Страна / Country: Россия
Имя / Name: Анатолий
Мой Мотоцикл / My Moto: VTX1300R
Благодарил (а): 2 раза
Поблагодарили: 74 раза

Присоветуйте годный свет

Непрочитанное сообщение Fidel »

DeOnis писал(а): 15 дек 2025, 00:28 АЛЬТЕРНАТОР - штука иная.
У него нет обмотки возбуждения. Вместо неё стоят постоянные магниты на роторе. Ну такая вот конструкция. Зато проводов и трущихся контактов (читай щёток) нет.
Так вот альтернатор ВСЕГДА вырабатывает ток, пока крутится. И чем быстрее крутится, тем выше напряжение на выводах (те самые пресловутые три жёлтых провода), и тем тяжелее РР "слить" разницу напряжений на корпус.
это верно, Денис прав
DeOnis писал(а): 15 дек 2025, 00:28 Далее пошли крайности:
1) Альтернатор крутится, нагрузки после РР нет вообще.
Всё, что альтернатор вырабатывает, сливается на корпус через РР. Ну почти всё, за исключением тепловых потерь и прочих нюансов КПД.
Тут дело в токе теперь.
Если после РР ничего нет, то должна сработать цепь защиты в РР. Она резисторами ограничивает ток в цепи. Вследствие чего напряжение падает, ток падает, все живы.
не совсем так, там нет резисторов ограничения тока в цепи - разбирали стоковые РР там схема очень простая: Силовой ключ для регулирования напряжения на выходе через замыкания (или шунтирования) обмоток статора, подключенный параллельно катушкам.
Ключом может выступать мощный тиристор, симистор или транзистор. Диодный мост и далее там есть Блок сравнения и управления - следит за постоянным напряжением после диодного моста и в случае превышения установленного порога подает сигнал на замыкание ключа что приводит к сбросу избытка на массу. Таким образом, всё «лишнее» рассеивается на катушках статора и силовом ключе в виде тепла - поэтому статор в масле для охлаждения и радиатор на РР. Так как регулирование импульсное (ключ или замкнут, или разомкнут), то на выходе обязательно ставится фильтр в виде АКБ - поэтому при работающем двигателе категорически нельзя отключать АКБ...
Поэтому если уменьшать потребителей - ставить лед лампу 25ватт вместо галогенки 55/60ватт, то РР и статор будут постоянно греться и сокращать срок службы узлов.

Отвечая на твой вопрос Костя
kastett писал(а): 15 дек 2025, 00:40 наш вариант с включенным ближним должен полностью закрыть все риски?
Да, именно на такой режим работы рассчитан РР и статор: РР меньше греется, и меньше коротит катушки статора что благоприятно действует на срок жизни статора.
DeOnis писал(а): 15 дек 2025, 00:28 3) Всё остальное - это разговоры о долговременной работе проводки, РР и альтернатора под тяжёлой нагрузкой.
Ничего не сгорит СРАЗУ (корень предохранителей), но и ресурс уменьшится. НО НАСКОЛЬКО никто и никогда не ответит.
Верно, сразу не сгорит - сильно сокращается срок службы РР и самого статора.
Ответить

Вернуться в «ОБЩИЙ ТЮНИНГ»

Кто сейчас на конференции

Сейчас этот форум просматривают: нет зарегистрированных пользователей и 0 гостей